WWT-HF废水流程
含氟废水处理系统至少设置两套,一用一备,设置两级处理 。
HF废水首先由水泵自均和槽提升至第一反应槽,在该反应槽使用Ca(OH)2调节PH使之部分生成氟化钙后重力流进入第二反应槽
在第二反应槽中精准投加CaCL2将废水中的F反应彻底,同时细调PH值至最佳点
其后废水流入混凝槽并投加混凝剂(PAC)生成的矾花团,充分反应后的废水再流入絮凝槽
在絮凝槽内投加絮凝剂(PAM-),使矾花进一步凝结变大,再流入沉淀槽进行泥水分离
HF二级处理的工艺流程一样,第二级处理工艺之目的主要是进一步降低F离子浓度
沉淀池溢流出的清水流入产水槽,对F-进行连续在线检测,依据每级处理水质进行自动研判,处理合格的废水经水泵加压后输送至废水中和处理系统进一步处理。
如F检测指标不达标,将水排至应急池


WWT-含氟含氨废水流程
含氨含氟废水的处理采用锰砂+RO浓缩+二级空气吹脱+酸洗吸收工艺进行处理。
废水首先经过PH调节后进入锰砂塔去除双氧水,
在经过活性炭、保安过滤器过滤后进入RO装置浓缩。
RO装置的透过水经过检测合格后排入中水池回用;浓缩液通过投加NaOH将废水PH提高至10.5~11.5
经过热交换器后将温度提升至45℃~50℃后,经过二级吹脱塔将废水中的氨吹脱出来。
从吹脱塔出来的含氨废气再进入吸收塔用硫酸溶液酸洗,形成硫酸铵溶液。
经二级吹脱处理合格的废水由泵加压输送至氢氟酸废水处理系统进一步处理,不合格的产水回到氟氨系统原水箱。
生成的硫酸铵溶液送至厂外由专业承包商进行处理。


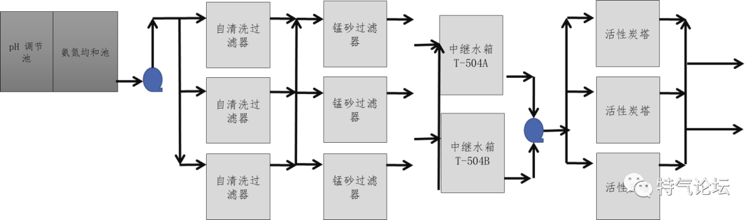
WWT-氨氮废水流程
氨氮废水的处理采用锰砂+RO浓缩+二级空气吹脱+酸洗吸收工艺进行处理
含氨含氟废水首先经过PH 调节后进入锰砂塔去除双氧水
在经过活性炭、保安过滤器过滤后进入RO 装置浓缩
RO装置的透过水经检测合格后排入中水池回用。
浓缩液通过投加NaOH将废水PH 提高至10.5~11.5,经换热器将温度提升至45℃~50℃后,送入填料吹脱塔将废水中的氨吹脱出来
经二级吹脱处理合格的废水由泵加压输送至酸碱中和处理系统进一步处理达标排放,不合格的产水回到氨氮系统原水箱
从吹脱塔出来的含氨废气再进入填料吸收塔用硫酸溶液酸洗,将氨溶解于硫酸溶液形成硫酸铵溶液。
生成的硫酸铵溶液送至厂外由专业承包商进行处理。


WWT-CMP废水流程
CMP废水首先由水泵自均和槽提升至第一级反应槽,在该反应槽调节PH后重力流进入第二级反应槽
在快混槽内投加絮凝剂(PAC)帮助矾花的生成,充分反应后的废水再流入慢混槽
在慢混槽内投加混凝剂(PAM),使矾花继续变大,再流入斜板沉淀槽进行泥水分离,溢流出的清水流入产水槽
通过连续在线仪器检测SS指标,处理合格的废水经水泵加压后输送至废水中和处理系统进一步处理。
如果检测槽检测废水未达到合格标准,则自动切入应急水槽,将不达标废水引入应急水槽暂时贮存,然后用水泵将该废水打回CMP 废水处理系统均和槽再次进行处理直至合格。

WWT-含铜废水流程
含铜废水首先由水泵自均和槽提升至第一级反应槽,在该反应槽调节PH 并使之生成氢氧化铜沉淀后重力流进入第二级反应槽
在第二级反应槽中细调废水PH值,并在混凝槽内投加絮凝剂(PAC)形成矾花,反应后的废水再流入絮凝槽
在絮凝槽内投加混凝剂(PAM),使矾花继续变大,再流入沉淀池进行泥水分离,溢流出的清水流入产水槽
对Cu2+进行连续在线检测,处理合格的废水经水泵加压后输送至废水中和处理系统进一步处理
如果检测槽检测废水未达到合格标准,则自动切入应急水槽,将不达标废水引入应急水槽暂时贮存,然后用水泵将该废水打回含铜废水处理系统均和槽再次进行处理直至合格。

WWT-生活污水处理系统流程
生活污水处理系统可设置单套。
生活污水的处理采用埋地一体化A/O工艺进行处理。
处理后的水提升至酸碱第一级pH调节池处理排放。

WWT-酸碱废水流程
一般不可回收无机酸碱废水、纯水站酸碱再生废水以及其它经处理合格的废水均集中于该系统进行处理。
酸碱废水自均和槽依靠重力流过中和反应槽、出水检测槽,并在出水检测槽中在线连续检测pH值、TOC、TCu、SS、NH4OH、TP、TN、F-浓度
如果水质检测达到废水排放标准,出水直接排入室外排水管网;
如果水质检测没达到废水排放标准,则关闭排水阀并将不达标废水经应急水泵吸水加压引入应急水槽暂时贮存,然后用水泵将该废水打回相应的系统再次进行处理直至达标排放。

四川省微电瑞芯科技有限公司是一家专业半导体微组装生产实验检测设备集成供应商,公司专注于为消费类电子、通信终端、工业控制、军工研究所等电子工业领域提供半导体生产及检测设备;微组装工艺生产设备;表面贴装技术设备;电子工业清洗设备及清洗后废水处理设备。本公司凭借优良的管理系统,加上经验丰富的专业团队,竭诚为客户提供先进的设备和优良的技术服务。
业务范围:专注于半导体生产及检测设备;微组装工艺生产设备;表面贴装技术设备;电子工业清洗设备及清洗后废水处理设备。以上设备广泛应用于消费类电子、通信终端、工业控制、军工研究所等电子领域。
相关产品:四川半导体清洗机,自动清洗机,等离子清洗机,真空炉,在线真空炉,半导体污水处理设备,四川微组装设备:点胶机,四川半导体贴片机,四川多功能贴片机,四川平行封焊机,共晶炉,实验室检测设备,电子扫描仪等
来源:特气论坛(以上资料系转载,如有涉及版权等问题,请联系我们以便处理 )
